- 手机:
- 18888889999
- 电话:
- 0898-66889888
- 邮箱:
- admin@youweb.com
- 地址:
- 海南省海口市玉沙路58号
吉林工业大学汽车运用专业毕业,从事汽车行业16年。从毕业启开始在汽车动力系统从事设计及应用工作,目前在某大型外资企业负责动力系统研发项目。专注于汽车发动机、传动系统的开发,应用和试验等领域。
书接上回【自动变速箱里的行星齿轮组结构(一)】,线个前进挡和1个R挡。其实换挡执行元件数量不算少,但在液压控制和电子技术不甚发达的过去,辛普森结构还是胜在结构较简单,能在技术相对简陋的条件下实现,因此在很长一段时间内大行其道。
但是,技术进步是无止境的。几乎在辛普森先生的同时代。有一位拉维挪先生就另辟蹊径发明了所谓的拉威挪式齿轮结构(Ravigneaux 有时又音译为拉维奈尔赫),这位仁兄为人十分低调,生平不详,我无法在各种文献中找到他的生平,所有关于拉威挪齿轮结构文档都只提到了他于1949年在法国申请的专利,不迟于1953年,在美国也同样申请成功专利。在很长时间内,拉威挪行星齿轮机构可以说与辛普森齿轮机构齐名。辛普森行星齿轮结构是两排行星齿轮公用一个太阳轮,而拉威挪是共用1个公用行星架和1个公用齿圈组成,然后1个大太阳轮、1个小太阳轮、3个短行星轮、1个输入轴。大小太阳轮前后排列,同轴心传动;长行星齿轮分别与大太阳轮和齿圈啮合;短行星齿轮则分别与小太阳轮和长行星齿轮啮合。看起来是这样的:
它的精妙之处在于共用了齿圈和齿轮架,减少了零件个数,齿圈和齿轮架组合在一起像一个鸟笼把所有的其它部件都囊括进去了,结构可以更紧凑了。另外,小行星齿轮是通过长行星齿轮再和齿圈配合的,也是神来之笔。
齿圈为输出元件,输入轴和大、小太阳轮以及行星齿轮架成为驱动元件,具有3个驱动自由度,它能组成4个前进挡和1个倒挡。下图即为某5速自动变速箱使用拉威挪的例子。
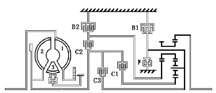
另外,大众早期匹配的01M就是典型的拉威挪式齿轮组。它的示意图如下图所示。由3个离合器(C1、C2、C3)、2个制动器(B1、B2)、1个单向离合器(F),完成“四前一倒”的挡位改组。其中B1在倒挡时或手选L时接合,用以将行星架固定。至于,各个挡位是怎么用执行机构组合来实现的,这里就不一一赘述了。
自动变速箱的世界就这样被单排行星齿轮组、辛普森行星齿轮组以及拉威挪行星齿轮组慢慢悠悠的统治着,随着液压控制以及电子技术的进步,如果人们需要更多速比的时候,大家就用上面三种形式排列组合。终于到了1989年,一位全名为皮埃尔莱佩莱捷(Pierre Leplletier)的猛人横空出世了。他出生于1928年,他的整个职业生涯都在法国的Ferodo(现在的法雷奥)工作。在59岁时,他提前退休。于1992年,提交了一个新的自动变速器的行星齿轮结构的专利,可以使用区区5个离合器,把一个拉威挪行星齿轮结构和一个单排行星齿轮结构完美的组合在一起,实现了6个前进速比(美国专利号:US 5106352 A)。然后他把该专利卖给德国自动变速器制造商ZF公司。以该专利为蓝本,ZF公司经过了的10个年头开发,于2001年向市场发布了新一代自动变速器ZF 6HP26。
仔细分析一下,6速莱式行星齿轮结构是没有直接档,结构上也没有采用单向离合器, 从而简化了系统零部件的数量,仍以ZF为例, 与它上一代5速5HP24相比,采用莱式行星齿轮结构的6HP26的零件数量从666减少到470,减少了29%,长度从697mm减少到653mm,减少了44毫米,减少了12%。其仍保留拉威挪结构扭矩容量较大的特点。 但对控制手段,软硬件要求极高。这也是为什么ZF到了2001年才成功将莱式行星齿轮结构批产推向市场。
其专利已于2010年12月过期,现在市场上大多数新一代变速箱都或多或少的受到莱式结构的影响。最后以某款6挡自动变速箱的结构图和挡位控制逻辑图作为莱式行星齿轮结构的结尾。见下图。
上海交通大学塑形成型专业本科毕业。汽车行业从业18年,其中10年,PSA5年时间,资深汽车质量专业人士,质量各方面工作均有涉猎。





